*** Restricting New Posts to SD Premium Members ONLY *** (09 May 2025)
Just made a new account? Can't post? Click above.
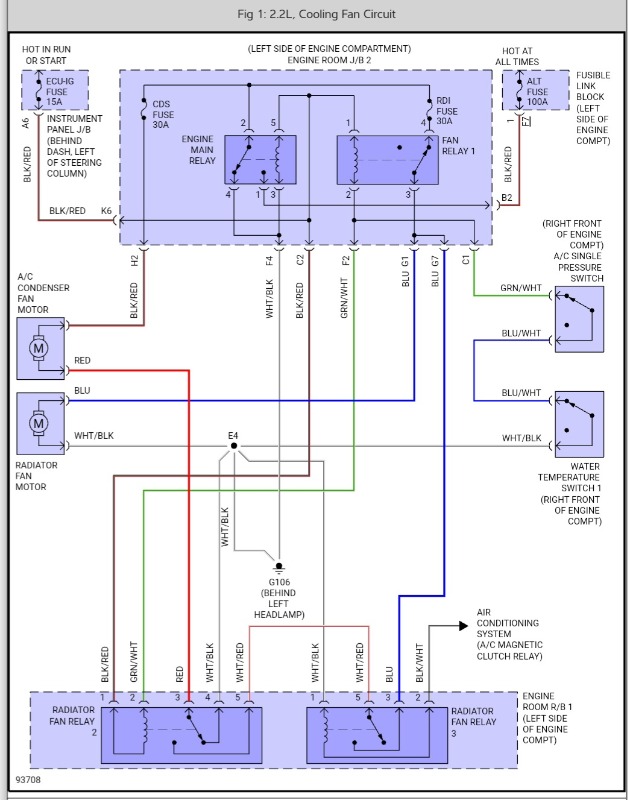
How to verify powers and grounds 99 camry electric fans diagram
- blakeslist
-
Topic Author
- Offline
- New Member
-
Less
More
- Posts: 8
- Thank you received: 0
2 years 2 months ago #62797
by blakeslist
How to verify powers and grounds 99 camry electric fans diagram was created by blakeslist
I'm having trouble trying to determine the powers and grounds of the cooling fans in the schematic attached.
Any help would be much appreciated.
Any help would be much appreciated.
Please Log in or Create an account to join the conversation.
- Noah
-
- Offline
- Moderator
-
- Give code definitions with numbers!
Less
More
- Posts: 4935
- Thank you received: 1100
2 years 2 months ago - 2 years 2 months ago #62801
by Noah
"Ground cannot be checked with a 10mm socket"
Replied by Noah on topic How to verify powers and grounds 99 camry electric fans diagram
Attachments are a little tough right now, I just assumed your Camry is a 4 cylinder automatic?
"Ground cannot be checked with a 10mm socket"
Last edit: 2 years 2 months ago by Noah.
Please Log in or Create an account to join the conversation.
- blakeslist
-
Topic Author
- Offline
- New Member
-
Less
More
- Posts: 8
- Thank you received: 0
2 years 2 months ago - 2 years 2 months ago #62802
by blakeslist
Replied by blakeslist on topic How to verify powers and grounds 99 camry electric fans diagram
Yes, 2.2L 5sfe
Had to convert the pdf to jpg.
My schematic is not laid out well like yours.
Had to convert the pdf to jpg.
My schematic is not laid out well like yours.
Last edit: 2 years 2 months ago by blakeslist.
Please Log in or Create an account to join the conversation.
Time to create page: 0.271 seconds